خرید و فروش قیر با استفاده از چند نکته حیاتی
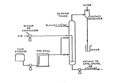
خرید و فروش قیر با استفاده از چند نکته حیاتی خرید و فروش قیر یکی از پرسودترین صنایع در ایران است. قیر مادهای سیاه است که در دمای عادی جامد است و با افزایش دما، خمیری و سپس مایع میشود. این ماده هیدروکربنی، از مشتقات نفت و معمولا از تقطیر نفت بدست میآید. از آنجا…









